| 注意:访问本站需要Cookie和JavaScript支持!请设置您的浏览器! • 打开购物车 • 查看留言 • 付款方式 • 联系我们 |
![]() |
| 首页 | 电子入门 | 学单片机 | 免费资源 | 下载中心 | 商品列表 | 象棋在线 | 在线绘图 | 加盟五一 | 加入收藏 | 设为首页 |
| 选择分类:当前分类——常用资料 相关联或者相类似的文章: 74系列芯片功能大全(665) ++ CMOS集成电路的工作原理 ++(662) 简单易作的自动充电器 (661) 常用资料下载(659) AT89C2051驱动步进电机的电路和源码(658) 电动自行车开关电源充电器电原理图(657) PM50/60数码智能语声电路开发系统 (657) 实用应急灯的制作 (649) MCU芯片引脚及主要特性(645) 十四位数码管动态扫描驱动程序(643) 简式镍镉电池充电器 (640) Protel99SE 内功心法 (638) 74系列集成电路的分类及区别 (636) 密封铅酸蓄电池的充电特性(636) BH1417F无线发射IC(634) 89C51-ISD4000语音单片机通用开发板(631) 用ISD器件实现现场语音分段录音与随机组合放音 (629) 200W稳压逆变电源(627) 与初学者谈低功耗设计(626) 步进电机14问(626) 首页 前页 后页 尾页 本站推荐: | 实用应急灯的制作
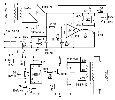
这里介绍一个简单、实用的应急灯的制作。它可以在停电时自动实现切换供电。正常供电时,自动对后备蓄电池充电,并有充电保护功能。其电路见图1。下面介绍其工作原理。
图 1 当停电时,J2失去电源,其动触点与“N/C(常闭点)”接通,蓄电池通过S1对应急灯电路供电,实现停电时自动切换功能。S1在这里用来手动切断应急灯电路部分。 由IC2(NE555)、T2、T3、T4、X2等组成应急灯电路。IC2组成50Hz信号发生器,由IC2的3脚输出50Hz信号,经T2反相、放大分别驱动由T3、T4、X2组成的推挽电路,在X2的高压侧感应出220V的交流电,使日光灯管点亮。这里的X2可以直接使用次级为4.5伏、初级为220V的成品电源变压器,功率试日光灯管的功率而定。使用时,注意T3、T4应加散热器。 制作时,X1选用次级为6V/200mA的电源变压器。J1、J2选用线圈电压为6V的继电器。其他器件选择可参考图示,无特殊要求。电路调试很简单,接通主电源电时,J2应该动作,LED1为电源指示。然后测量IC1的3脚电压是否为6.9V左右,之后可用一个外接电源接入IC2脚来调整充电保护电路。当输入电压大于6.9V时,J1应该动作断开。短开S1,用外接电源接入应急灯电路,测量IC2的输出是否50Hz,然后可测量X2输出部分电压是否为220V左右既可。LED3为停电/应急灯工作指示。--拓普电子 1、 本站不保证以上观点正确,就算是本站原创作品,本站也不保证内容正确。 2、如果您拥有本文版权,并且不想在本站转载,请书面通知本站立即删除并且向您公开道歉! |
|
本站协议 |
版权信息 |
关于我们 |
本站地图 |
营业执照 |
发票说明 |
付款方式 |
联系方式
深圳市宝安区西乡五壹电子商行——粤ICP备16073394号-1;地址:深圳西乡河西四坊183号;邮编:518102 E-mail:51dz$163.com($改为@);Tel:(0755)27947428 工作时间:9:30-12:00和13:30-17:30和18:30-20:30,无人接听时可以再打手机13537585389 |